【技术前沿】跨国电力交易的区块链存证技术
发布时间:2020-02-24
收录于话题
【编者按】当前,能源行业普遍认为区块链技术可以应用于能源市场,在安全、可靠的前提下,通过提高市场灵活性,促进能源系统向灵活、高效、清洁、低碳方向发展。本文尝试将区块链技术应用于跨国电力交易,提出了基于区块链技术的跨国电力交易的存证方法,并搭建了东北亚跨国电力交易场景进行模拟研究。本文受国家重点研发计划项目(2016YFB0901900)、国家电网公司科技项目资助。
跨国电力交易的区块链存证技术

文章导读
跨国电力交易要求电能量、数据和金融资产安全流动,双向的交易存证非常必要。区块链存证具有去中心化、不可篡改、有公信力的技术优势,非常适合对等机构之间的跨国电力交易。本文以东北亚跨国电力交易为场景,采用区块链技术,将交易核心秘密数据写入区块链账本,设计安全可靠的跨国电力交易存证方法,实现区块链数据存证服务。

文章亮点
1)建立跨国电力交易业务的组织架构和交易存证的数据模型;
2)提出一种跨国电力交易存证的区块链设计方案;
3)搭建东北亚跨国电力交易场景,初步实现自治与智能化。

摘要
提出基于区块链技术的跨国电力交易的存证方法,确保市场主体隐私数据和交易申报、交易出清、交易结算等商业秘密数据不可篡改,交易过程可追溯,给交易机构、监管部门等提供有公信力的数据;提供双向账本,追溯能源和金融资产的流向;提供数据验证服务,确认数据的完整性和有效性;提供数据存证服务,识别数据被篡改的内容。以东北亚跨国电力交易场景为例,搭建了区块链案例,验证了跨国电力交易存证的可行性,为跨国电力交易所涉及的注册、申报、出清、结算数据存证提供了一种解决方案。

重点内容
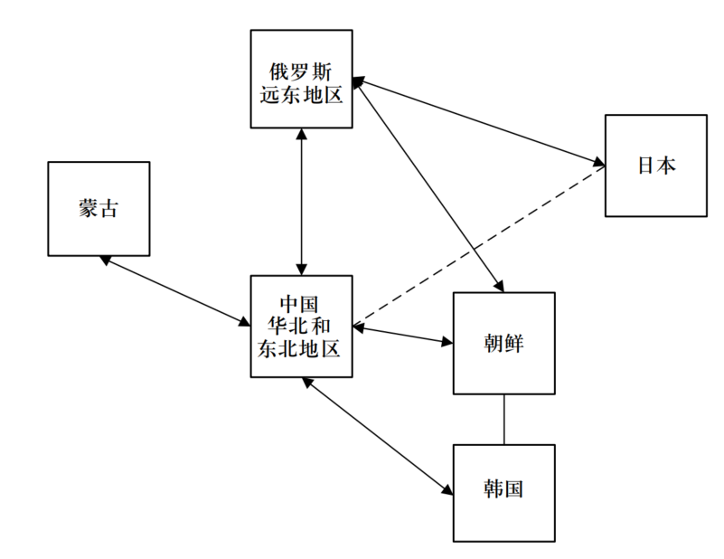
由于国家差异,不同国家交易中心之间可能存在网络连接(实线表示),也可能没有建立网络连接(虚线表示)。在欧洲,跨国电力交易由各国的交易中心负责申报和结算,轮流出清,调度机构负责跨国联络线的调度运行。国家B是两级(国家级和省级)市场的示例,类似中国的省间和省内市场,国家级交易中心负责省间和跨国电力交易,省级交易中心负责省内电力交易。

⬆ 图1 跨国电力交易的组织架构图
建立跨国电力交易存证区块链所需的业务模型:


⬆ 图2 跨国电力交易存证区块链设计结构

⬆ 图3 东北亚跨国电力交易构想图
本文引文信息
陈爱林,田伟,耿建,等. 跨国电力交易的区块链存证技术[J]. 全球能源互联网,2020,3(1):79-85.
CHEN Ailin, TIAN Wei, GENG Jian, et al. Blockchain auditing technology for cross-border electricity trading [J]. Journal of Global Energy Interconnection, 2020, 3(1): 79-85 (in Chinese).

作者简介

陈爱林
博士,通信作者
研究员级高级工程师,主要研究方向为电力系统自动化
E-mail:
chenailin@epri.sgcc.com.cn


田伟
高级工程师
研究方向为电力系统自动化
E-mail:
tian-wei@epri.sgcc.com.cn


耿建
研究员级高级工程师
研究方向为电力市场、电力系统优化调度等
E-mail:
gengjian@epri.sgcc.com.cn
研究团队

中国电力科学研究院有限公司是国家电网有限公司直属科研单位,是中国电力行业多学科、综合性的科研机构。电力自动化研究所电力市场科研团队依托国家电网电力市场运营技术实验室,致力于国内外电力市场研究、设计、开发、仿真、培训等领域的工作,近年来主要科研成果包括全国统一电力市场交易平台、电力现货交易平台、新一代电力市场交易平台、电力市场全景实验平台等。
编辑:张宇
审核:白恺
郑重声明
根据国家版权局相关规定,纸媒、网站、微博、微信公众号转载、摘编本网站作品,需包含本网站名称、二维码等关键信息,并在文首注明《全球能源互联网》原创。 个人请按本网站原文转发、分享。
                

