西安交通大学王秀丽等:大规模深远海风电送出方式比较及集成设计关键技术研究
发布时间:2019-04-02
该文受国家电网公司总部科技项目“大型深远海风电场高效送出与运行控制关键技术研究”资助。
原文发表在《全球能源互联网》2019年第2卷第2期,欢迎品读。
作者:王秀丽1,2,赵勃扬1,2,黄明煌1,2,叶荣3
单位:1. 电力设备电气绝缘国家重点实验室(西安交通大学);2. 陕西省智能电网重点实验室(西安交通大学);3. 国网福建省电力有限公司经济技术研究院
文章导读
全球海上风电发展与规划呈现出大规模化、集群化及深远海化的特点。与近海风电场相比,深远海风电场的送出通道与并网方式面临更严苛的要求。本文从大规模深远海风电送出的角度,首先介绍高压交流送出、高压柔性直流送出与分频输电送出等3种并网技术。其次分析了集电系统可靠性评估与设计、海上升压站设计与换流站设计等三方面的发展趋势。最后,对亟待开展的研究方向、需求进行了说明。
文章亮点
● 给出了深远海风电经高压交流、高压柔直与分频输电送出的典型拓扑,并从技术、经济与实际工程应用等层面对三种方式进行了比较。
● 总结了深远海恶劣环境、新型电气设备对深远海风电集电系统、海上升压站设计带来的挑战,分析了适用于深远海风电的集电系统、海上升压站的发展趋势与设计重点。
● 从经济性与运维角度出发,分析了直流海上换流站与分频输电陆上变频站的集成设计重点与趋势。
文章摘要
海上风电由于具有风能稳定、密度大等优点,在世界范围内已逐渐发展成为风力发电的重要形式。预计在2025年,海上风电平准化度电成本将降低为2017年的50%,在2040年降低为2017年的30%。考虑资源潜力、消纳能力以及近海海域用地日益紧张等因素,深远海风电发展将成为未来海上风电发展的主要趋势。

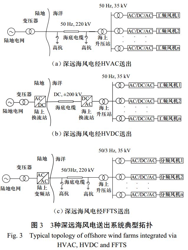
深远海风电经高压交流(HVAC)送出、高压柔性直流(VSC-HVDC)送出与分频输电(FFTS)送出的典型拓扑如下图所示。

当输送距离较远时,由于工频海缆充电功率影响,为保证功率传输,高压交流送出方案需要增大电缆截面积或在海上增设无功补偿站进行中端补偿。
分频输电送出由于输电频率低,电阻降低,充电电流减少,电缆传输容量增大。
高压柔直送出方案需要海上换流站与陆上逆变站,分频输电送出方案只需陆上变频站。
深远海风电场的水深、海流、波浪能量与空气盐度等环境因素与近海风电场存在差异,且漂浮式风力发电机与动态海缆等新型电气设备将被大量应用。集电系统与海上升压站设计时以上因素不可忽视。基于模块化设计思想的海上换流站升压综合平台,将大幅缩短安装时间与费用,检修维护更加方便。深远海风电分频输电送出时不需建造海上换流站,但换流站设计方案并不成熟,需要进行深入研究。
1)深远海环境对风电送出的影响不可忽视,在集成送出的设计与评估中应予以重视。
2)从经济性与运维角度出发,发展模块化海上综合平台势在必行,海上平台是否驻人需进行综合分析确定。
3)应对深远海风电经分频输电送出进行充分研究,发展具有完全自主知识产权的高效、经济的输电方式。
本文引文信息
王秀丽,赵勃扬,黄明煌,等. 大规模深远海风电送出方式比较及集成设计关键技术研究[J]. 全球能源互联网,2019,2(2):138-145.
WANG Xiuli, ZHAO Boyang, HUANG Minghuang, et al. Research of integration methods comparison and key design technologies for large scale long distance offshore wind power[J]. Journal of Global Energy Interconnection, 2019, 2(2): 138-145(in Chinese).

扫描二维码在线阅读原文
作者简介

王秀丽
教授,博士生导师
主要研究方向为电力系统分析与规划,电力市场,电力系统可靠性分析及新型输电方式等。
E-mail: xiuliw@mail.xjtu.edu.cn。


赵勃扬
博士研究生
主要研究方向为新型输电方式,电力系统储能建模与控制。
E-mail: zhaoboyang@stu.xjtu.edu.cn。


黄明煌
硕士研究生
主要研究方向为新型输电方式。
E-mail: jackhmh@stu.xjtu.edu.cn。


叶 荣
博士
主要研究方向为电力系统优化运行与控制。
E-mail: yerong1985@qq.com。
研究团队

西安交通大学是教育部直属重点高校,国家“985工程”、“211工程”首批重点建设院校。电气工程为国家一级重点学科,电力系统及其自动化为国家重点二级学科,形成了许多独具特色,在国内外有较大影响的科研成果。
王秀丽教授课题组致力于包括电力系统规划、可靠性、电力市场、优化运行等领域的研究。近5年来发表期刊论文100余篇,其中SCI收录20篇,ESI收录2篇;主持国家自然科学基金面上项目2项,参与国家重点研发计划项目2项等。
郑重声明
根据国家版权局相关规定,纸媒、网站、微博、微信公众号转载、摘编本网站作品,需包含本网站名称、二维码等关键信息,并在文首注明《全球能源互联网》原创。 个人请按本网站原文转发、分享。


