相关论文:
- 
                                    
                                 - 
                                    
全球能源互联网
第8卷 第5期 2025年09月;页码:530-541 
面向碳达峰的中国能源系统转型路径及其异质性分析
Analysis of Transition Path and Heterogeneity of China’s Energy System Under the Goal of Carbon Peaking
- 1. 西南石油大学经济管理学院,四川省 成都市 610500
 - 2. 油气藏地质及开发工程全国重点实验室(西南石油大学),四川省 成都市 610500
 - 3.西南石油大学土木工程与测绘学院,四川省 成都市 610500
 
- LI Qiaochu1, LUO Pingya2*, ZHANG Peng3, CHEN Junhua1 (1. School of Economics and Management, Southwest Petroleum University, Chengdu 610500, Sichuan Province, China
 - 2. State Key Laboratory of Oil and Gas Reservoir Geology and Exploitation, Southwest Petroleum University,Chengdu 610500, Sichuan Province, China
 - 3. School of Civil Engineering and Geomatics, Southwest Petroleum University, Chengdu 610500, Sichuan Province, China
 
关键词
Keywords
摘 要
Abstract
科学设计中国能源系统低碳转型的多元路径并把握其异质性,对实现碳达峰目标有重要参考价值。基于EnergyPLAN模型构建统筹电力、热力、工业、交通4大部门的能源系统,通过仿真模拟研判系统转型的季节异质性、部门异质性和成本异质性,得出以下结论。①冬季在大陆气团、低温、日照等综合影响下风电占比最大、水电次之、太阳能发电最小;夏季进入丰水期且太阳能丰沛,但可能诱发过剩电力生产;春季锅炉供热和热电联产逐步被燃煤电厂替代。核电由于资源消耗小、供能稳定等优势故得以发展,而生物质能和地热能由于资源分散、收集运输困难故出力贡献有待提升。②电力部门是转型工作“排头兵”。热力部门煤炭消费占据主导,作为过渡能源的天然气占比呈上升态势,合理引入生物质能有利于碳减排。电炉钢等技术推广有助于破解工业部门转型瓶颈。交通部门转型重点为以节能促降碳。③由于碳达峰阶段煤炭等在能源保供中的“压舱石”作用,故燃料成本占比最大。基准路径下碳排放成本次之,而低碳和强化低碳路径由于转型成本提升故投资成本次之。强化低碳路径下碳排放成本最小,这得益于跨部门能源协同消纳和碳捕集技术的探索应用。
Scientifically designing multiple paths of lowcarbon transition of China’s energy system and clarifying their heterogeneity is a necessary prerequisite for achieving the goal of carbon peaking. Based on the EnergyPLAN model, a system composed of multiple departments of electricity, heat, industry and transportation is constructed. Through model simulation,the seasonal heterogeneity, departmental heterogeneity and cost heterogeneity of system transition are investigated. The results show that: (1) in winter, under the comprehensive influence of continental air mass, low temperature and sunshine, wind power generation accounts for the largest proportion, followed by hydropower generation and solar power generation is the smallest.Summer is a period of abundant water and solar energy, but it may induce excessive power production. In spring, boiler heating and combined heat and power are gradually replaced by coal-fired power plants. Due to the advantages of low resource consumption and stable energy supply, nuclear power is accelerating its development. Due to scattered resources and difficulties in collection and transportation, the output contribution of biomass energy and geothermal energy needs to be improved. (2) The power sector is the vanguard of transformation work. Coal consumption is dominant in the thermal sector, and the proportion of natural gas as a transitional energy source is on the rise. In addition, the reasonable introduction of biomass energy is beneficial to carbon emission reduction. The promotion of advanced technologies such as electric furnace steel can help to solve the bottleneck of industrial sector transition. The transition of the transportation sector should focus on promoting carbon reduction by saving energy. (3) Due to the “ballast stone” role of coal in ensuring energy supply during the period of carbon peaking, the fuel cost accounts for the largest proportion.The carbon emission cost is the second under the benchmark path, and the investment cost is the second under the low-carbon and enhanced low-carbon paths due to the increase of transition cost. The carbon emission cost ranks last under the enhanced lowcarbon path, which is due to the collaborative energy consumption of multiple departments and the exploratory application of carbon capture technology.
0 引言
气候变化和环境污染已成为可持续发展的重大挑战,并对人类生产生活带来严重威胁。气候变化的主要诱因为人类活动(例如化石燃料燃烧等)引发的温室气体排放。一旦温室气体在大气中形成,其将在捕获太阳辐射的同时改变地球热平衡,在辐射强迫影响下造成更多的热量进入地球,最终导致环境气温不断升高[1]。近年来,全球气候变暖引发的冰川融化、极端气候现象的频繁发生所导致的伤亡事件和经济损失日益扩大,不仅威胁到一些城市甚至国家从地球表面消失,还将严重影响淡水、食品供应以及人类健康。联合国政府间气候变化专门委员会(Intergovernmental Panel on Climate Change,IPCC)于2023年发布了第6次气候变化评估报告,报告进一步明确了人类活动特别是能源活动对于气候变化的影响。中国能源活动导致的环境问题尤为严峻,这主要由于其能源消费结构中煤炭以高达53.20%的比重占据绝对的主导地位(数据来源于中华人民共和国2024年国民经济和社会发展统计公报)。据统计,中国能源系统碳排放在全社会碳排放总量中的占比超过80%[2]。此外,中国现阶段仍处于经济上升期和排放达峰期,未来能源需求将持续增加,若仍延续以煤炭为主体的能源结构,将与低碳发展新格局背道而驰[3]。在此背景下,如何统筹经济高质量发展和CO2高水平减排,并明确其在多元终端部门领域对能源、环境、经济等造成何种联动影响,成为扎实推进达峰行动所亟需关注的现实问题。与此同时,能源系统涉及多元部门,且可再生能源的季节性波动和高昂成本成为碳达峰阶段其出力增长亟需解决的关键问题。因此,厘清能源系统转型路径在季节、部门、成本等维度的异质性特征有助于把握其执行逻辑。
能源系统的转型路径分析有众多工具可供选择,其在研究范畴、考量技术、实现目标等方面存在差异。具体而言,部分工具侧重于全球或国家等宏观对象研究,例如应用于IPCC评估报告的气候变化综合评估模型(Integrated Assessment Model,IAM) [4],但其整合的框架要素较为复杂,主要用于全局性的气候变化评估,当研究能源问题时需要与社会-技术系统转型模型等进行耦合[5]。部分工具侧重于单个建筑、社区或项目等微观对象研究,例如BCHP[6]、HOMER[7]、TRNSYS16[8]等。另外一些工具侧重于电力部门分析,例如EnergyPRO可用于探讨新发电厂或热电联产设施的布局可行性[9],EMPS可用于优化水力发电的投产运行[10],WASP可用于分析波动可再生能源对传统发电的冲击等[11]。除了电力部门,有些工具进一步纳入了供热和交通运输部门,例如BALMOREL[12]、RETScreen[13]等,通过多能联产和蓄热改善波动可再生能源的整合成效;GTMax[14]、MiniCAM[15]、Invert[16]等则分别将电动汽车、生物燃料和氢能引入交通部门。这为增加能源系统灵活性提供更多选择,并有助于提升可再生能源渗透率。此外,EnergyPLAN、Mesap PlaNet、INFORSE、LEAP、TIMES、CGE等模型则涵盖了电力、热力、工业、交通多元部门,且能够模拟100%可再生能源系统[17]。其中,LEAP等主要采用年度时间步长,适用于具有高容量特征的化石燃料或成熟能源技术[18];CGE建模基于延迟发布的区域投入产出表故难以及时反映经济社会运转规律[19],而EnergyPLAN模型可使用小时或更短的时间步长开展分析,有助于提升模拟结果的精准度[20]。与此同时,EnergyPLAN模型以区域能源供需平衡为前提开展路径优化,能够在统筹能源安全与低碳转型双重目标的基础上协助制定规划策略,故近年来日益得到学界的关注。例如,Reyseliani等[21]关注于核电和太阳能光伏利用,在最小成本优化和CO2排放约束下基于EnergyPLAN仿真模拟评估了印度尼西亚电力系统在2050年达到100%可再生能源出力的过渡路径。Meha等[22]考察了以煤炭为主体的能源系统中交通和热力部门电气化转型的技术路径及其环境影响,并通过情景分析着重探讨了热泵、储热、电动汽车、车辆并网等对可再生能源渗透的影响效应。Child等[23]考虑到高比例太阳能光伏在极北纬度地区具有显著的可行性优势,通过电力、供暖/制冷和交通部门间的跨部门多能协同供给与消纳以实现系统总成本降低,并结合小时数据基于EnergyPLAN仿真模拟探究了芬兰2050年建设100%可再生能源系统的可能性。国内学者的研究起步相对较晚,2016年张春成等[24]首次将EnergyPLAN模型用于中国城市群可再生能源路径规划研究,结合“京津冀”电网的实际运行数据,通过EnergyPLAN模拟预测了在现有能源政策激励下2030年城市群可再生能源装机容量水平及发电结构特征。随后,Zeng等[25]、陈正华等[26]、Wang等[27]、Liu等[28]分别立足省域、城市、县域、部门等多元视角开展了能源系统的转型路径研究。整体来看,EnergyPLAN建模所需数据量大、精度高、过程复杂,目前中国本土化应用有待进一步完善。与此同时,现有研究思路重点关注单一部门的转型路径或特定可再生能源技术的减排成效,而在考量资源潜力和供需行为的基础上统筹多元部门的系统性研究有待进一步完善。此外,现有研究较少考量转型路径的季节异质性,而EnergyPLAN模型的逐时模拟特性可用于探讨可再生能源波动的季节差异。
基于此,本研究结合EnergyPLAN先进规划模型构建统筹电力、热力、工业、交通4大部门的能源系统仿真模型,在碳达峰目标下兼顾历史规律客观性和发展规划前瞻性,科学设定能源系统转型的基准路径、低碳路径和强化低碳路径,并通过数值模拟研判系统转型的季节异质性、部门异质性和成本异质性,以能源系统率先脱碳助力碳达峰目标“先立后破”。
1 研究方法及数据来源
1.1 EnergyPLAN模型
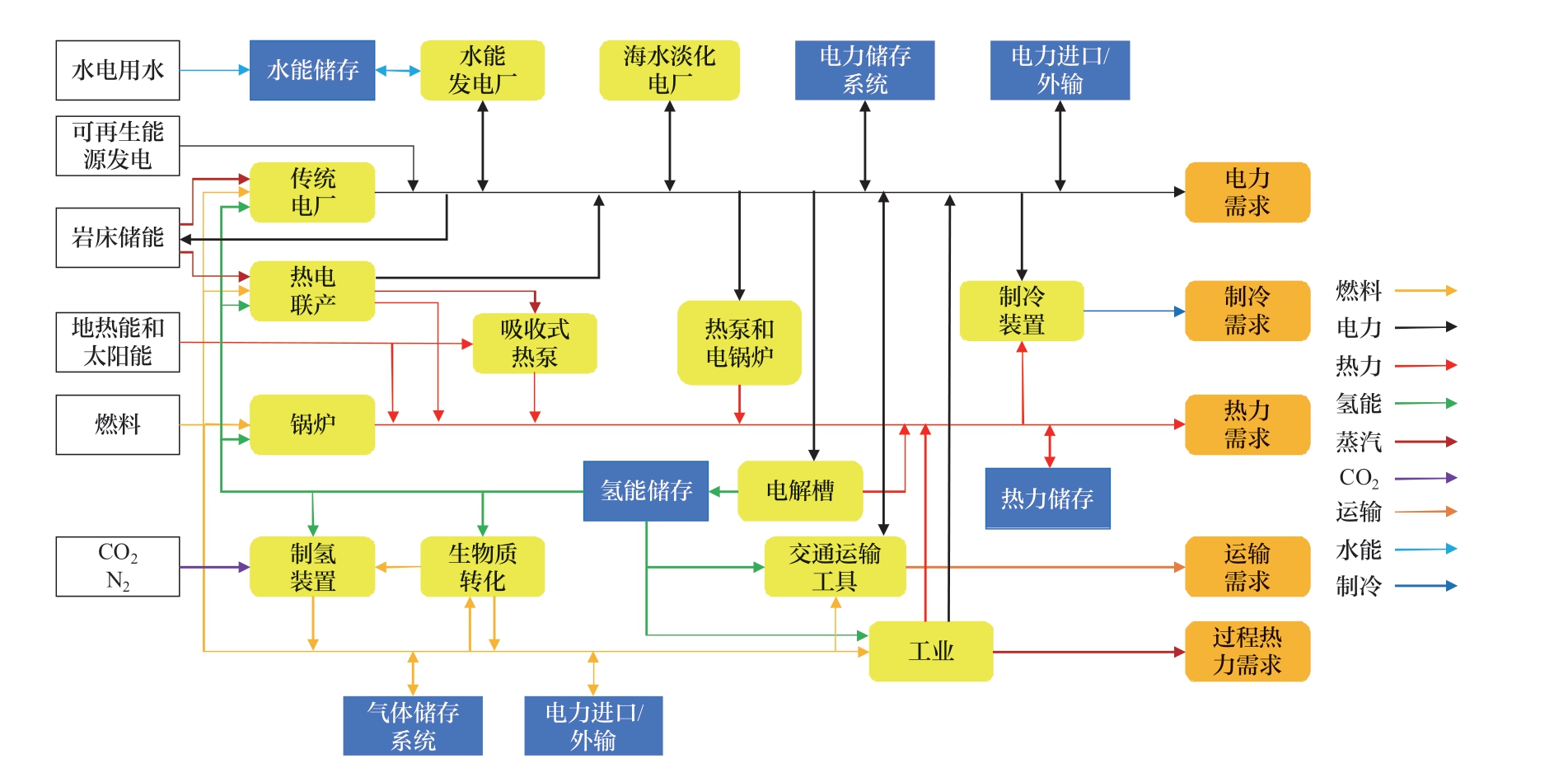
EnergyPLAN模型属于综合性计算机仿真模型,其基于多目标优化算法为区域跨部门能源系统规划提供科学解决方案。考虑到可再生能源具有间歇性特征,其供需行为的动态描述依赖于小尺度的时间分辨率,EnergyPLAN模型能够提供小时甚至更短的时间分析步长故具有适用性优势[29]。与此同时,模型内部嵌入了各类新型能源发电及供热技术,例如电力部门中的风电、水电、太阳能发电、地热能发电等;热力部门中的锅炉、热泵(heat pump,HP)、热电联产(combined heat and power,CHP)、太阳能供热和储热等;交通部门中的纯电动汽车(battery electric vehicle,BEV)、插电式混合动力汽车(plug-in hybrid electric vehicle,PHEV)、氢燃料电池汽车(hydrogen fuel cell vehicles,HFCV)等。此外,模型解算结果中允许出现临界过剩电力生产(critical excess electricity production,CEEP),以便能够评估不同能源监管策略的影响成效。参照EnergyPLAN模型的开发技术文档[30],其基本结构如图1所示。
图1 EnergyPLAN模型的基本结构(16.3版本)
Fig. 1 Basic structure of EnergyPLAN model (Version 16.3)
此外,技术文档给出了模型建构的数学原理方程,因篇幅限制仅针对典型方程展开介绍。其中,年度电力需求的计算方程为
式中:Ea为区域全年电力需求总量,TWh;Qh为以h为单位的电力消费量,TWh;8784为1 a中的小时数。
年度热力需求的计算方程为
式中:Ha为区域全年热力需求总量,MJ;Ph为区域全年热力生产总量,MJ;ph为区域供热网络损耗水平。
可再生能源(水能、地热能、风能、太阳能等)发电的计算方程为
式中:Gr为发电水平,MJ;Cpc为产能与产量间的修正参数;Kr为发电机组容量,MW;Tah为8784 h基准下的电力生产分布。
基于EnergyPLAN模型分析中国能源系统低碳转型路径的研究思路见图2。以EnergyPLAN官网发布的China Model(由清华大学开发)作为小时分布数据来源(https://energyplan.eu/existing-models/),并结合统计年鉴和相关研究进行修正。以“十四五”发展规划起始年为初始节点,结合2021年的历史数据开展基准模型构建,目标年限设定为2030年。此外,为了兼顾能源安全与低碳转型,以满足终端用能需求为首要目标,以供需行为和可再生能源的季节分布为约束条件,同时尽可能地减少CEEP,结合情景设计输出不同路径下的系统运行分配结果,以期展示能源系统转型发展的多元选项,而非单一解决方案。建模所需的活动数据类别及其来源汇总于表1。
表1 基础活动数据来源
Table 1 Source of basic activity data
数据类别 数据来源电力部门电力需求总量数据 《中国能源统计年鉴2022》火电、水电、核电、新能源发电装机容量和效率水平数据《中国统计年鉴2022》《中国电力统计年鉴2022》水能、风能、太阳能等发电技术的小时级分布数据《2022年全国电力工业统计数据》《中国电力行业年度发展报告2022》文献[31–32]热力部门《中国城乡建设统计年鉴2022》《中国建筑节能年度发展研究报告2022》各类供热技术的小时级分布数据供热总量数据,锅炉、热泵等供热技术容量和效率水平数据《中国能源统计年鉴2022》文献[33–34]工业部门《中国工业统计年鉴2022》煤炭、油品、天然气等化石燃料需求量《中国能源统计年鉴2022》交通部门电动汽车份额和效率水平数据《中国交通年鉴2022》《中国交通统计年鉴2022》柴油、煤油、汽油、液化石油气等化石燃料需求量《中国能源统计年鉴2022》CO2排放煤炭、油品、天然气等化石燃料的CO2排放系数文献[35]、国家温室气体排放因子数据库(https://data.ncsc.org.cn/factoryes/index)
图2 基于EnergyPLAN模型的研究思路
Fig. 2 Research ideas based on EnergyPLAN model
1.2 能源系统转型路径构建
碳达峰目标下能源系统转型发展的重要导向为化石能源清洁利用、可再生能源大力发展、绿色低碳技术推广应用以及跨部门技术协同支撑。考虑到EnergyPLAN模型的单元约束,研究主要着眼于电力、热力、工业、交通4大部门构成的能源系统。基于此,在资源潜力、供需安全、节能减排等共同约束下科学设计未来转型路径。
1)基准路径。
基准路径的设计主要依据现有政策规划目标并参照能源系统的历史运行演变规律,同时兼顾资源禀赋特性。在此路径下工业和交通部门保持煤炭、石油主导的消费结构,电力部门的主要出力形式保持火力发电,且热力部门仍采用以化石燃料为供能主体的传统工艺流程,符合碳达峰阶段平稳过渡的现实需求。参照国家发展和改革委员会和国家能源局联合发布的《能源生产和消费革命战略(2016—2030)》,将2030年中国能源需求总量设置为60亿t标准煤,其中电能需求占比约35%。此外,预计非化石能源发电比重将由2020年的16%提高至2030年的50%。考虑到能源消费与区域经济增长率密切相关,参考国务院发展研究中心《2030年的中国:建设现代化、和谐、有创造力的社会》[36]以及《基本实现社会主义现代化:机遇挑战和战略路径》[37]等成果,将GDP年均增长率设为5%,结合中国2000—2023年的历史数据通过弹性系数法预测得到2030年热力需求约为1600 TWh,与Tahir等[38]的预测结果相近。考虑到中国仍属于经济上升期,工业和交通部门能源需求整体呈稳步增长趋势,通过灰色预测GM(1, 1)模型预测能源需求总量,以保障碳达峰阶段的刚性用能需求。与此同时,对于交通部门,考虑到现阶段技术可行性,在基准路径下假设2030年仅有中小型乘用车和轻型卡车可被电动汽车取代,重型运输(水路、铁路和航空运输)则暂时无法实现大额电能出力。依据《储能产业研究白皮书2024》,对标其提出的2030年保守情景将新型储能累计装机规模设定为221.20 GW。
对于新能源:①中国是世界上水能最丰富的国家之一,资源主要集中于西南和中南地区。依据国家能源局《水电发展“十三五”规划》,中国水能资源可开发装机容量约660 GW,至“十三五”末期开发程度约58%,2030年设定开发率接近德国、日本等发达国家在碳达峰阶段的平均水平70%[39]。②中国陆地风能资源丰富,海上风能资源主要分布于东南沿海。参照中国气象局第4次全国风能资源详查和评价结果以及《2024年中国风能太阳能资源年景公报》[40],陆地风能可开发量约2380 GW,海上风能可开发量约200 GW。同时参照中国社会科学院的预测结果[41],将2030年风电装机容量设定为434 GW。③中国太阳能资源总体呈现“高原大于平原、西部干燥区大于东部湿润区”的特点。依据国家能源局《“十四五”现代能源体系规划》,将2030年太阳能发电装机容量设定为800 GW。④核电具有换料周期长、运行平稳等优势,可作为大型电网的基础负荷。参照张蕴[42]、Zhang等[43]的研究,将2030年核电装机容量占发电装机总量的比重设置为10%。⑤生物质能涵盖农作物秸秆、畜禽养殖剩余物、城市生活垃圾等多元品种。参照《2023中国生物质能产业发展年鉴》[44],将2030年生物质能发电装机容量设置为50 GW。⑥中国高温地热资源相对有限,局限于西藏、云南腾冲及台湾北部地区,成为地热能发展缓慢的主要原因。参照国家能源局《关于促进地热能开发利用的若干意见》以及国家发展和改革委员会能源研究所[45]的研究,将2030年地热能发电装机容量设置为120 GW。
2)低碳和强化低碳路径。
低碳路径对标中国2030年碳达峰目标。在此路径下,对于工业部门更加注重生产过程中以可再生能源为核心的电气化替代工程,例如电锅炉、燃气锅炉、电窑炉、高温热泵等。依据国务院《工业领域碳达峰实施方案》,2030年电弧炉炼钢占比达到20%,造纸行业热电联产占比达到90%,因此相较于基准路径进一步提高工业部门多能互补出力比例。同时,聚焦钢铁、石油化工、有色金属、建材等重点行业加强节能改造,将部门节能比例提升5%[46]。对于交通部门,其工作重点在于传统燃油的清洁低碳替代,这依赖于生物燃料、电力、气电混合等供能模式的开发应用[47]。依据国务院《2030年前碳达峰行动方案》,当年新增新能源﹑清洁能源动力的交通工具比例达到40%,在基准路径基础上对标提高电动汽车占比。对于电力部门,设定新能源发电总装机容量达到2800 GW,风电、太阳能发电总装机容量达到1600 GW,水电装机容量达到420 GW,核能发电占比达到10%左右,与《中国电力行业年度发展报告2024》《中国核能发展报告(2024)》[48]等提出的目标相一致。对于热力部门,在低碳发展新格局下中国将形成大型CHP集中供热为主,个人供热、工业余热为辅的新型结构,电热泵替代传统化石燃料供热系统并成为核心供能设施,且燃煤和燃气锅炉逐步淘汰[49],参照国家发展和改革委员会《锅炉绿色低碳高质量发展行动方案》[50],将化石燃料锅炉运行效率提高10%。参照《2030年前碳达峰行动方案》提出的“因地制宜发展生物质发电、生物质能清洁供暖和生物天然气”,相较于基准路径引入生物质能锅炉出力设定。
强化低碳路径提出更高的节能降碳要求。对于工业部门,相较于低碳路径一方面将电力替代水平进一步提升5%;另一方面,则应更加注重新质生产力对能源系统CO2减排的贡献,加强生物质能对传统化石燃料的替代。参照《中国先进生物燃料发展展望》[51],将生物燃料的供给上限设置为2398万t标准煤。在更高水平的减排目标倒逼下还需推动碳捕集(carbon capture and storage,CCS)等工艺技术的普及。参照生态环境部环境规划院发布的2023和2024年《中国二氧化碳捕集利用与封存(CCUS)年度报告》[52],将2030年CCS减排需求设置为1亿t;此外,基于报告提出的情景参数,将2030年碳价格设置为180元/t。对于交通部门,强化低碳路径下加强BEV、PHEV、HFCV及其匹配的供电网络、储能电池、充电桩等基础设施在私人交通领域的增量空间,基于此将当年新增新能源﹑清洁能源动力的交通工具比例设置为50%。此外,对标《储能产业研究白皮书2024》[53]提出的理想情景,将2030年储能装机规模设定为313.90 GW。对于电力部门,相较于低碳路径提升可再生能源发电占比。其中,水电关注于具备季节调节优势的库容式水库发电,参照国家能源局《抽水蓄能中长期发展规划(2021—2035)》将投产总规模设置为120 GW。中国作为农业大国,生物质能拥有较大发展潜力,且其具有高热值、不受地域限制等优点,理应成为碳达峰阶段重要替代燃料。基于此,假设生物质能发电出力按照“十四五”前期的最大增速持续增长,2030年达到80 GW。此外,考虑到基准路径下风能和太阳能发电装机容量在可开发量中占比不超过1/5,在强化低碳路径下将装机规模翻一倍。对于热力部门,在5%~8%范围内扩大集中供热、HP、CHP和生物燃料锅炉出力。同时,考虑到建筑节能改造是碳达峰阶段的重点工程,参照住房和城乡建设部发布的《城乡建设领域碳达峰碳中和实施方案》,将分散供暖效率提升40%。
2 模型计算结果分析
2.1 季节异质性分析
基于EnergyPLAN模型的仿真结果,以基准路径为例得到2030年中国能源系统供给构成的年度演变轨迹(见图3)。整体而言,系统供能特征呈显著季节异质性。对于冬季,寒冷天气催生较高水平的热力需求,锅炉供热和CHP占比显著较大;12月燃气电厂供给比例达到全年最高值,碳达峰阶段作为过渡能源的天然气是“入冬”后集中供暖的主要能源,高水平用气需求易诱发“气荒”警报拉响,因此冬季成为保障能源供需安全的重点季节。在新能源发电领域,风力发电占比最大,水电占比次之,太阳能发电占比最小,这源于亚欧大陆冬季温降快、幅度大,蒙古-西伯利亚高压催生由高纬大陆吹向海洋的冬季风,在较强风力支撑下产生了丰富的风电出力。此外,水电受到低温结冰影响占比有所下降,同时由于冬季日照时间变短、辐射强度减弱,太阳能发电处于全年最低水平。对于春季,伴随着气温回升、热力需求同步下降,锅炉供热和CHP逐步被燃煤电厂替代,而水电和太阳能发电呈上升趋势。对于夏季,在高温影响下锅炉供热和CHP占比几乎可以忽略不计。为了弥补这部分的供能缺失,燃煤电厂出力陡增并占据主导地位,燃气电厂占比也逐步提升,与Yang等[54]的发现相一致。在新能源发电领域,夏季较长的雨季造就丰水期,在满发出力下水电占比于8月达到全年峰值。同时,北半球夏季太阳高度角大并形成丰沛光伏资源,但由于此时季风由风势较弱的西太平洋副热带高压主导,故风力发电达到全年低值。对于秋季,锅炉供热和CHP开始替代燃煤电厂且占比逐步回升,可再生能源发电与春季呈相反变化态势。此外,整体来看,核电由于具备资源消耗量小、长期大规模稳定供给等优势故得以发展,全年占比在10%左右波动,这得益于碳达峰阶段中国将核能作为新能源发展的重要补充、保持平稳建设节奏,但其泄漏安全隐患不容忽视。生物质能和地热能发电由于资源分散、收集运输困难故出力贡献有待提升,这源于碳达峰阶段生物质能发展遵循“因地制宜”理念,而地热能开发利用仍属于探索初期。
图3 基准路径下2030年能源系统供给构成的年度演变轨迹
Fig. 3 Annual evolution track of supply composition of energy system under benchmark path in 2030
2.2 部门异质性分析
由于减排目标和主体定位不同,不同路径下多元部门的能源消费结构也呈现异质性特征 (见图4—图6)。由不同部门的消费构成可得,电力部门是中国能源领域碳达峰工作的“排头兵”,这是由于与大型集中供热的局部区域性相比,电力消费具有全国关联性。此外,随着工业和热力部门电气化转型持续推进,其部分碳排放分摊至发电环节。电力部门转型的重要导向为可再生能源对煤炭的替代,构建新能源占比逐渐提高的新型电力系统,这符合《2030年前碳达峰行动方案》的重点任务要求。但新能源的季节性、间歇性和波动性成为亟需解决的挑战。热力部门通过加大电热比例并合理引入生物质能也产生了一定的碳减排贡献,不同路径下已初步形成集中供热为主、个人分散供热为辅的生产结构,具体表征为电采暖、HP、CHP等逐步取代传统化石燃料锅炉供热。同时,在热力部门天然气的重要过渡作用日益凸显。由于工艺技术和基础设施限制,碳达峰阶段工业和交通部门对煤炭、柴油等高碳能源仍存在固有依赖性,故节能降碳进程略微滞后。具体而言,工业化和城镇化的持续推进带动钢铁、建材、化工等高能耗行业生产量持续上升,工业部门仍是中国能源消费碳排放的关键来源。工业领域碳达峰行动的重点在于生产流程的煤炭减量及电气化替代工程,例如电炉钢、电解铝、电加热等工艺的推广。此外,考虑到工业生产稳定用能需求与新能源发电波动特性间的矛盾,生物质燃料具备安全、稳定、通用和高效优势,有望在碳达峰阶段发挥用能保供的“稳定器”作用。考虑到中国农业大国优势,可注重生物质能与农业融合发展,以甘蔗、高粱等的广泛种植探索“开源”潜力。交通部门的低碳转型关注于公共客运和轻型货运领域的BEV普及,中重型货运领域的PHEV和HFCV投用,以及与之匹配的充装设施建设,但由于私人交通领域的固有依赖,对油品燃料的利用水平仍较高。这与Bamisile等[55]的研究结果存在差异,主要由于在路径设计时考量到与民生关联较大的重点部门应避免“碳冲锋”和“一刀切”做法。因此,碳达峰阶段部门转型重点应落脚于燃油效率提升,即以节能促降碳。此外,交通部门氢能占比的提升空间较大。近年来,集氢、储氢为代表的产业集群建设已纳入山东、内蒙古等地方“十四五”发展规划中,故碳达峰阶段可依托加氢站等基础设施建设助力打造交通领域氢能产业链。
图4 基准路径下2030年多元部门能源消费结构构成
Fig. 4 Composition of energy consumption mix of multi-sectors under benchmark path in 2030
图5 低碳路径下2030年多元部门能源消费结构构成
Fig. 5 Composition of energy consumption mix of multisectors under low-carbon path in 2030
图6 强化低碳路径下2030年多元部门能源消费结构构成
Fig. 6 Composition of energy consumption mix of multi-sectors under enhanced low-carbon path in 2030
由基准向低碳乃至强化低碳路径的逐步演变下,能源消费结构联动变化显著。具体而言,基准路径下仍保持高占比的煤炭、石油等非清洁化石能源消费,这源于2030年前工业等国民经济支柱型产业在短期内难以实现与化石能源消费完全脱钩,与张希良等[56]研究得到的逐步脱钩趋势相匹配。在低碳路径下,强调在保障煤炭作为能源供应安全基石的前提下实现新能源的逐渐替代,推动能源低碳转型平稳过渡,这有利于稳步支撑碳达峰目标实现。强化低碳路径下,已初步形成“水+风+光+核+生物质”多元供能,“煤炭+天然气”稳定保供的新型结构,且电力在终端供能中的地位日益凸显。此外,探索引入CCS等捕捉技术以增强减排成效。参照欧美[57]、韩国[58]等的路径经验,加强政策引领和超前布局是拓展新能源增量的现实支撑。中国已开展了部分有益探索,例如上海规划提前5年实现碳排放总量达峰[59]、四川规划2025年清洁能源装机占比89%左右[60]。得益于自下而上的有效助力,中国已提前6年实现“到2030年风电、太阳能发电总装机容量达到1200 GW”发展目标。但值得注意的是,研究得到能源系统非化石消费占比与国家自主贡献目标预期的25%存在一定差距,这主要源于在EnergyPLAN模型单元限制下农业、建筑业、商业、服务业等的内部运作未纳入系统范畴,本研究涉及的工业、交通两大联动部门对化石燃料的依赖度更高,在碳达峰阶段转型重点在于煤炭、石油的清洁利用,以及天然气等低碳化石燃料替代,这符合“十四五”规划实施中期评估报告中提出的“我国产业结构偏重、能源结构偏煤的状况实现根本改变还需要一个过程”。
跨部门技术协调支撑着重关注通过多元部门协同发展整合波动性可再生能源的灵活需求。具体而言,对于供热部门,相比于基准路径,低碳和强化低碳路径下电力出力占比分别增加了5.06%和10.13%,这得益于HP、CHP等联供技术架构起电力与热力部门间的桥梁,借助“电-热”转化以及热泵储存功效实现部门需求反哺。交通与电力部门的技术协调依赖于BEV、PHEV、充电桩等物质载体,一方面充电设施的及时、可达性为电动汽车推广的重要前提;另一方面电价相较于油价的低廉性造就近年来蓬勃发展的电动车市场,进而对分布式供给提出更高要求。在碳达峰阶段,协调重点可落脚于引导公众选择低碳交通工具及方式,为基础设施绿色化提升改造奠定良好的现实需求基础,发挥市场在资源配置中的决定性作用。值得注意的是,由基准向强化低碳路径的逐步转变下,石油消费占比下降而天然气占比提升,这由于天然气清洁低碳特性决定“气代油”优势,而其灵活易储特性决定与新能源融合优势,故成为碳达峰阶段重要过渡能源。氢能通过“电-氢”转换能够满足生产和运输用能需求,从而成为协调电力、工业、交通三元部门的耦合技术。但由于工业依赖于大规模持续稳定的供能模式,在技术成熟度约束下2030年氢能在消费总量中的占比未有效凸显,这符合国家发展和改革委员会《氢能产业发展中长期规划(2021—2035年)》提出的氢能大规模应用布局将发生于2030年后的相关要求。
2.3 成本异质性分析
能源系统涵盖投资、运行维护、燃料、碳排放等多维成本要素。经济可行性是能源系统低碳转型的重要前提,不同路径下系统总成本及其构成见图7。
图7 不同路径下2030年能源系统总成本构成
Fig. 7 Total cost composition of energy system under different paths in 2030
基于仿真结果,低碳和强化低碳路径相对于基准路径总成本分别下降16.24%和14.93%,这一方面由于在中美博弈、俄乌冲突等外部环境影响下全球石油、天然气等化石能源价格产生波动上涨趋势,能源系统中化石燃料的单位成本联动提高,低碳转型引发的成本缩减成效则更为显著;另一方面,在环境税、能源税等政策规制下,碳排放成本随着非清洁能源消费量减少而同步降低。强化低碳路径相对于低碳路径总成本上升1.56%,这源于随着转型力度进一步增强,新能源开发利用等工艺技术推广及其匹配的基础设施建设均需耗费高昂成本,其上升幅度对冲燃料成本的下降幅度并存有富余,由此导致系统总成本相应增加。但不容忽略的是,跨部门协同支撑技术有助于实现“降本增效”,强化低碳路径下燃料成本占比相较于基准路径下降2.88%。例如,对于电力、热力和工业三元协同,推进工业燃油锅炉向电动热泵和热电联供改造,以及实施工业尾气余热回收等,能够节约化石燃料支出;对于电力和交通二元协同,通过引入“电动车辆-输电网络”交互(vehicle-to-grid,V2G),能够减少“弃电”对应的无效成本。
不同路径下能源系统的总成本构成也呈现异质性特征。其中,占比最大的均为燃料成本,这由于在碳达峰阶段煤炭等化石燃料在能源保供中还需发挥重要“压舱石”作用。基准路径下碳排放成本排名次之,而低碳和强化低碳路径则由于转型成本提升,第二大成本为以技术研发应用、设备更新改造等为代表的投资成本。值得注意的是,高昂成本成为新能源发展面临的“卡脖子”难题,而碳排放成本作为衡量温室气体排放的经济信号,基准路径下的高额占比有利于侧面提升用能主体应用低碳技术的主观能动性。随着国务院《碳排放权交易管理暂行条例》发布,中国碳交易制度日趋成熟。在碳税政策约束下,“绿氢”相较于煤制氢存在经济优势,即通过财税工具规制对冲技术扩张、基础设施翻新等产生的新增成本。此外,低碳与强化低碳路径下投资成本的高额占比源于风、光、水等自然资源大多分布于远离城镇的欠发达地区,长途运输造成建设成本较高并存在储运安全问题。在此背景下,2030年前可推动碳达峰与“乡村全面振兴”有效链接,实现转型成本向“新能源扶贫投资”转变。另外,值得注意的是,基准和低碳路径下运行维护成本最小,而在强化低碳路径下碳排放成本最小。造成各上述现象的主要原因如下。第一,跨部门能源协同消纳。例如基于电热泵的热电联产能够实现电力和热力部门协同;发展电动汽车及其匹配的车载电池和充电桩能够实现电力和交通部门协同;对于夏季,借由工业部门电解氢能够助力消纳过剩水电和光伏发电,并进而用于满足交通、工业部门的灵活用能需求,从而间接对冲运维成本增量。第二,CCS等技术的探索应用。强化低碳路径下通过布局CCS技术能够实现11 384 t/h的CO2捕集能力,在降低碳排放成本的同时,助力破解化石能源依赖度较强的工业和交通领域的深度脱碳难题。但与此同时,捕集设备运转新增的37 TWh/a的电力消费不容忽视,即碳达峰阶段碳捕集技术的探索应用可考量与新能源分布式发电的融合可能性。此外,现阶段碳捕集技术应用的前期高昂建设和设备购置成本依赖于政府资金扶持。为了提升低碳转型路径落地的经济可行性、破解碳达峰阶段的成本难题,未来亟需鼓励多元相关主体探索市场化商业运作模式、发挥市场调控的“无形之手”作用。此外,随着新质生产力上升为国家发展战略,创新补偿效应成为缓解转型成本压力的重要内生动力。
3 结论与思考
兼顾历史规律客观性和发展规划前瞻性科学设定中国能源系统低碳转型的基准路径、低碳路径和强化低碳路径,通过EnergyPLAN模型仿真模拟研判系统转型的季节异质性、部门异质性和成本异质性,结论与思考如下。
1)中国能源系统供能特征呈现季节异质性。在供暖需求激励下冬季锅炉供热和CHP占比较大,且在蒙古-西伯利亚高压、低温、日照等影响下风电占比最大、水电次之、太阳能发电最小;夏季进入丰水期且太阳能丰沛,但可能诱发过剩电力生产;春季随着气温回升,锅炉供热和CHP逐步被燃煤电厂替代;秋季风电出力下降,而水电和太阳能发电呈上升趋势。核电由于具备资源消耗量小、长期大规模稳定供给等优势故得以发展,而生物质能和地热能发电出力贡献有待提升。
2)电力部门是中国能源低碳转型的“排头兵”,发展导向为构建新能源占比逐渐提高的新型电力系统,但不容忽视新能源的季节性、间歇性和波动性。热力部门的煤炭消费占据主导,作为过渡能源的天然气占比呈上升态势,同时增大电热比例并合理引入生物质能有利于减排。工业重型生产对高碳化石能源存在固有依赖性,电炉钢、电加热、生物质燃料等的推广有助于破解转型瓶颈。交通部门需避免“碳冲锋”和“一刀切”做法,转型重点为以节能促降碳。由基准向强化低碳路径的演变下能源系统已初步形成“水+风+光+核+生物质”多元供能,“煤炭+天然气”稳定保供的新型结构,以及锅炉供热和CHP为主的供热结构,电力在终端供能中的地位日益凸显。
3)能源系统总成本排序为基准路径>强化低碳路径>低碳路径。这一方面源于基准路径下高水平的化石燃料成本以及碳税等政策规制,另一方面源于强化低碳路径下新能源开发利用等工艺技术推广及其匹配的基础设施建设均需耗费高昂成本。在碳达峰阶段煤炭等化石燃料在能源保供中起到兜底作用,故燃料成本占比最大。基准路径下碳排放成本次之,而低碳和强化低碳路径由于转型成本提升投资成本次之。强化低碳路径下碳排放成本最小,这得益于跨部门能源协同消纳和碳捕集技术的探索应用。
本研究在考量资源潜力和供需行为基础上进行了统筹多元部门的有益探索,并通过小时级建模拓展了可再生能源波动的季节差异分析,研究结果能够为中国能源领域碳达峰工作提供理论参考。但由于EnergyPLAN模型的单元限制,研究纳入的部门数量不够全面。此外,小时级数据的获取与预测存在难度,考虑到国家层面的能源系统运行特征具有稳定性,在模型构建时假设研究期限内可再生能源转化以及系统终端用能需求的小时级分布相对趋势保持不变,仅发生出力结构和规模水平调整。在将来的工作中将探索开展EnergyPLAN模型与IAM模型、机器学习算法等的耦合求解,以期拓宽研究部门范围,并科学把握不同路径下小时级数据分布演化趋势的异质性特征。
参考文献
- 
                                            [1]
                                            
隋广军,郁清漪,唐丹玲. 全球气候变化治理制度变迁的逻辑:路径、动力和效能[J]. 改革,2023(7):57-72.SUI Guangjun, YU Qingyi, TANG Danling. Logic of institutional change in global climate change governance:path, dynamic and effectiveness[J]. Reform, 2023(7): 57-72(in Chinese). [百度学术]
 - 
                                            [2]
                                            
李乔楚,陈军华,张鹏. 基于清单算法的区域温室气体排放特征分析:以四川省为例[J]. 环境污染与防治,2024,46(4):550-558.LI Qiaochu, CHEN Junhua, ZHANG Peng. Analysis of regional greenhouse gas emission characteristics based on inventory accounting method: a case study of Sichuan Province[J]. Environmental Pollution & Control, 2024, 46(4):550-558(in Chinese). [百度学术]
 - 
                                            [3]
                                            
李慧,涂家豪,郭丕斌. 社会-技术景观驱动能源系统低碳转型机理研究[J]. 软科学,2023,37(12):57-64.LI Hui, TU Jiahao, GUO Pibin. Mechanism of socio-technical landscape driving low-carbon transitions of energy system[J].Soft Science, 2023, 37(12): 57-64(in Chinese). [百度学术]
 - 
                                            [4]
                                            
ERRICKSON F C, KELLER K, COLLINS W D, et al. Equity is more important for the social cost of methane than climate uncertainty[J]. Nature, 2021, 592(7855): 564-570. [百度学术]
 - 
                                            [5]
                                            
FREEMAN R, PYE S. Socio-technical modelling of UK energy transition under three global SSPs with implications for IAM scenarios[J]. Environmental Research Letters, 2022,17(12): 124022. [百度学术]
 - 
                                            [6]
                                            
ZHANG Y, SI P F, FENG Y, et al. Operation strategy optimization of BCHP system with thermal energy storage: a case study for airport terminal in Qingdao, China[J]. Energy and Buildings, 2017, 154: 465-478. [百度学术]
 - 
                                            [7]
                                            
YADAV S, KUMAR P, KUMAR A. Techno-economic assessment of hybrid renewable energy system with multi energy storage system using HOMER[J]. Energy, 2024, 297:131231. [百度学术]
 - 
                                            [8]
                                            
HADJI I, MAZOUZ S, MOKHTARI A M, et al. Multi-zone energy performance assessment of Algerian social housing using a parametric approach[J]. Buildings, 2024, 14(6): 1587. [百度学术]
 - 
                                            [9]
                                            
STERGAARD P A, ANDERSEN A N. Optimal heat storage in district energy plants with heat pumps and electrolysers[J].Energy, 2023, 275: 127423. [百度学术]
 - 
                                            [10]
                                            
SELJOM P, TOMASGARD A. The impact of policy actions and future energy prices on the cost-optimal development of the energy system in Norway and Sweden[J]. Energy Policy,2017, 106: 85-102. [百度学术]
 - 
                                            [11]
                                            
VINCENT I, LEE E C, CHA K H, et al. The WASP model on the symbiotic strategy of renewable and nuclear power for the future of ‘Renewable Energy 3020’ policy in South Korea[J].Renewable Energy, 2021, 172: 929-940. [百度学术]
 - 
                                            [12]
                                            
NAGEL N O, KIRKERUD J G, BOLKESJØ T F. The economic competitiveness of flexibility options: a model study of the European energy transition[J]. Journal of Cleaner Production, 2022, 350: 131534. [百度学术]
 - 
                                            [13]
                                            
KHAN S U, WAZEER I, ALMUTAIRI Z. Comparative analysis of SAM and RETScreen tools for the case study of 600 kW solar PV system installation in Riyadh, Saudi Arabia[J]. Sustainability, 2023, 15(6): 5381. [百度学术]
 - 
                                            [14]
                                            
MAHMUD K, TOWN G E, MORSALIN S, et al. Integration of electric vehicles and management in the Internet of energy[J]. Renewable and Sustainable Energy Reviews, 2018,82: 4179-4203. [百度学术]
 - 
                                            [15]
                                            
WIGLEY T M L, HONG S, BROOK B W. Value-added diagnostics for the assessment and validation of integrated assessment models[J]. Renewable and Sustainable Energy Reviews, 2021, 152: 111605. [百度学术]
 - 
                                            [16]
                                            
MYATEZH S V, LISITSYN P S. Modernization of inverters for adaptation of hydrogen fuel cells[J]. International Journal of Hydrogen Energy, 2024, 94: 1056-1063. [百度学术]
 - 
                                            [17]
                                            
MIRJAT N H, UQAILI M A, HARIJAN K, et al. A review of energy and power planning and policies of Pakistan[J].Renewable and Sustainable Energy Reviews, 2017, 79: 110-127. [百度学术]
 - 
                                            [18]
                                            
谢珊,贾跃龙,白雪涛,等. 城市能源系统规划设计及能耗分析工具综述[J]. 全球能源互联网,2021,4(2):163-177.XIE Shan, JIA Yuelong, BAI Xuetao, et al. Summary of urban energy system planning and design and energy consumption analysis tools[J]. Journal of Global Energy Interconnection,2021, 4(2): 163-177(in Chinese). [百度学术]
 - 
                                            [19]
                                            
汪鹏,许鸿伟,任松彦,等. 基于CGE模型的粤港澳大湾区电力低碳转型路径评估[J]. 中国人口·资源与环境,2021,31(10):90-104.WANG Peng, XU Hongwei, REN Songyan, et al. Assessment of low-carbon transition path of power in GBA based on the CGE Model[J]. China Population, Resources and Environment,2021, 31(10): 90-104(in Chinese). [百度学术]
 - 
                                            [20]
                                            
李乔楚,陈军华. “碳达峰” 目标下区域综合能源系统低碳转型研究:以四川省为例[J]. 安全与环境学报,2025,25(1):388-398.LI Qiaochu, CHEN Junhua. Study on the low-carbon transformation of regional integrated energy systems towards achieving “carbon peaking”: a case study of Sichuan Province[J]. Journal of Safety and Environment, 2025, 25(1):388-398(in Chinese). [百度学术]
 - 
                                            [21]
                                            
REYSELIANI N, PURWANTO W W. Pathway towards 100% renewable energy in Indonesia power system by 2050[J].Renewable Energy, 2021, 176: 305-321. [百度学术]
 - 
                                            [22]
                                            
MEHA D, BRESA Q, BRESA A. Increasing variable renewables in coal-based energy systems under high electrification in the transport and heating sectors: the case of Kosovo[J]. Energy for Sustainable Development, 2024, 82:101523. [百度学术]
 - 
                                            [23]
                                            
CHILD M, BREYER C. Vision and initial feasibility analysis of a recarbonised Finnish energy system for 2050[J]. Renewable and Sustainable Energy Reviews, 2016, 66: 517-536. [百度学术]
 - 
                                            [24]
                                            
张春成,赵晓丽. 基于EnergyPLAN模型分析现有政策对可再生能源发展的影响:以京津冀为例[J]. 华北电力大学学报(社会科学版),2016(5):15-22.ZHANG Chuncheng, ZHAO Xiaoli. An analysis of current renewable energy policies based on EnergyPLAN model[J].Journal of North China Electric Power University (Social Sciences), 2016(5): 15-22(in Chinese). [百度学术]
 - 
                                            [25]
                                            
ZENG X Y, CHEN G, LUO S H, et al. Renewable transition in the power and transport sectors under the goal of carbonneutral in Sichuan, China[J]. Energy Reports, 2022, 8: 738-748. [百度学术]
 - 
                                            [26]
                                            
陈正华,刘嘉颖,陆圣芝,等. 基于EnergyPLAN模型的城市可再生能源应用规划研究[J]. 华北电力大学学报(自然科学版),2020,47(3):104-110.CHEN Zhenghua, LIU Jiaying, LU Shengzhi, et al. Research on urban renewable energy planning based on EnergyPLAN model[J]. Journal of North China Electric Power University(Natural Science Edition), 2020, 47(3): 104-110(in Chinese). [百度学术]
 - 
                                            [27]
                                            
WANG X K, BAMISILE O, CHEN S H, et al. Decarbonization of China’s electricity systems with hydropower penetration and pumped-hydro storage: comparing the policies with a technoeconomic analysis[J]. Renewable Energy, 2022, 196: 65-83. [百度学术]
 - 
                                            [28]
                                            
LIU L C, ZHU T, PAN Y, et al. Multiple energy complementation based on distributed energy systems–case study of Chongming county, China[J]. Applied Energy, 2017,192: 329-336. [百度学术]
 - 
                                            [29]
                                            
KARATAYEV M, GADUŠ J, LISIAKIEWICZ R. Creating pathways toward secure and climate neutral energy system through EnergyPLAN scenario model: the case of Slovak Republic[J]. Energy Reports, 2023, 10: 2525-2536. [百度学术]
 - 
                                            [30]
                                            
LUND H, THELLUFSEN J. EnergyPLAN: advanced energy systems analysis computer model documentation(version 16.3)[EB/OL]. [2025-01-06]. https://energyplan.eu/wp-content/uploads/2024/10/documentation.pdf. [百度学术]
 - 
                                            [31]
                                            
DAVIDSON M R, ZHANG D, XIONG W M, et al. Modelling the potential for wind energy integration on China’s coal-heavy electricity grid[J]. Nature Energy, 2016, 1: 16086. [百度学术]
 - 
                                            [32]
                                            
LUO S H, HU W H, LIU W, et al. Study on the decarbonization in China’s power sector under the background of carbon neutrality by 2060[J]. Renewable and Sustainable Energy Reviews, 2022, 166: 112618. [百度学术]
 - 
                                            [33]
                                            
TAHIR M F, CHEN H Y, HAN G Z. Evaluating individual heating alternatives in integrated energy system by employing energy and exergy analysis[J]. Energy, 2022, 249: 123753. [百度学术]
 - 
                                            [34]
                                            
XIONG W M, WANG Y, MATHIESEN B V, et al.Heat roadmap China: new heat strategy to reduce energy consumption towards 2030[J]. Energy, 2015, 81: 274-285. [百度学术]
 - 
                                            [35]
                                            
GITARSKIY M L. The refinement to the 2006 IPCC guidelines for national greenhouse gas inventories[R]. Fundamental and Applied Climatology, 2020. [百度学术]
 - 
                                            [36]
                                            
世界银行国务院发展研究中心联合课题组. 2030年的中国:建设现代、和谐、有创造力的社会[M]. 北京:中国财政经济出版社,2013. [百度学术]
 - 
                                            [37]
                                            
国务院发展研究中心课题组. 基本实现社会主义现代化:机遇挑战和战略路径[M]. 北京:中国发展出版社,2023. [百度学术]
 - 
                                            [38]
                                            
TAHIR M F, CHEN H Y, JAVED M S, et al. Integration of different individual heating scenarios and energy storages into hybrid energy system model of China for 2030[J]. Energies,2019, 12(11): 2083. [百度学术]
 - 
                                            [39]
                                            
DESTEK M A, ASLAN A. Disaggregated renewable energy consumption and environmental pollution nexus in G-7 countries[J]. Renewable Energy, 2020, 151: 1298-1306. [百度学术]
 - 
                                            [40]
                                            
中国气象局. 2024年中国风能太阳能资源年景公报[EB/OL].(2025-02-11)[2025-02-28]. https://www.cma.gov.cn/zfxxgk/gknr/qxbg/202502/t20250211_6847016.html. [百度学术]
 - 
                                            [41]
                                            
王恰. 2020—2060年中国风电装机规模及其CO2减排预测[J]. 生态经济,2021,37(7):13-21.WANG Qia. Forecast of China’s wind power installed capacity and corresponding CO2 reduction from 2020 to 2060[J].Ecological Economy, 2021, 37(7): 13-21(in Chinese). [百度学术]
 - 
                                            [42]
                                            
张蕴. 双碳目标下我国核电发展趋势分析[J]. 核科学与工程,2021,41(6):1347-1351.ZHANG Yun. Analysis on the development trend of nuclear energy in China under the dual carbon target[J]. Nuclear Science and Engineering, 2021, 41(6): 1347-1351(in Chinese). [百度学术]
 - 
                                            [43]
                                            
ZHANG T, MA Y, LI A F. Scenario analysis and assessment of China’s nuclear power policy based on the Paris Agreement:a dynamic CGE model[J]. Energy, 2021, 228: 120541. [百度学术]
 - 
                                            [44]
                                            
中国产业发展促进会生物质能产业分会. 2023中国生物质能产业发展年鉴[R]. 北京:中国产业发展促进会,2023. [百度学术]
 - 
                                            [45]
                                            
郑雅楠,郭喆宇,王心楠,等. 中国可再生能源发展现状与展望[C]//国际清洁能源产业发展报告(2018),2018,23. [百度学术]
 - 
                                            [46]
                                            
史丹,李鹏. “双碳”目标下工业碳排放结构模拟与政策冲击[J]. 改革,2021(12):30-44.SHI Dan, LI Peng. Industrial carbon emission structure simulation and policy impact under the target of “double carbon”[J]. Reform, 2021(12): 30-44(in Chinese). [百度学术]
 - 
                                            [47]
                                            
柴建,邢丽敏,周友洪,等. 交通运输结构调整对碳排放的影响效应研究[J]. 运筹与管理,2017,26(7):110-116.CHAI Jian, XING Limin, ZHOU Youhong, et al. Effect of transportation structure change on CO2 emission[J]. Operations Research and Management Science, 2017, 26(7): 110-116(in Chinese). [百度学术]
 - 
                                            [48]
                                            
中国核能行业协会,中核战略规划研究总院有限公司,中智科学技术评价研究中心. 中国核能发展报告(2024)[M].北京:社会科学文献出版社,2024. [百度学术]
 - 
                                            [49]
                                            
MARTÍN M. Heat decarbonization: toward a sustainable utility system[J]. Joule, 2023, 7(1): 15-17. [百度学术]
 - 
                                            [50]
                                            
国家发展和改革委员会,国家市场监督管理总局,工业和信息化部,等. 国家发展改革委等部门关于印发《锅炉绿色低碳高质量发展行动方案》的通知[EB/OL]. (2023-11-29)[2025-02-16]. https://www.miit.gov.cn/jgsj/jns/gzdt/art/2023/art_e6a9ba4657f44047ad4410f91fac33c8.html. [百度学术]
 - 
                                            [51]
                                            
中国产业发展促进会生物质能产业分会. 中国先进生物燃料发展展望[R]. 北京:中国产业发展促进会,2023. [百度学术]
 - 
                                            [52]
                                            
生态环境部环境规划院. 《中国区域二氧化碳地质封存经济可行性研究》(2024年度)报告发布[EB/OL]. (2024-03-04)[2025-02-16]. http://www.caep.org.cn/sy/tdftzhyjzx/zxdt/202403/t20240304_1067581.shtml. [百度学术]
 - 
                                            [53]
                                            
中国能源研究会储能专委会,中关村储能产业技术联盟.储能产业研究白皮书2024[R]. 北京:第十二届储能国际峰会暨展览会,2024. [百度学术]
 - 
                                            [54]
                                            
YANG Y, ØSTERGAARD P A, WEN W, et al. Heating transition in the hot summer and cold winter zone of China:district heating or individual heating?[J]. Energy, 2024, 290:130283. [百度学术]
 - 
                                            [55]
                                            
BAMISILE O, WANG X K, ADUN H, et al. A 2030 and 2050 feasible/sustainable decarbonization perusal for China’s Sichuan Province: a deep carbon neutrality analysis and EnergyPLAN[J]. Energy Conversion and Management, 2022,261: 115605. [百度学术]
 - 
                                            [56]
                                            
张希良,黄晓丹,张达,等. 碳中和目标下的能源经济转型路径与政策研究[J]. 管理世界,2022,38(1):35-66.ZHANG Xiliang, HUANG Xiaodan, ZHANG Da, et al.Research on the pathway and policies for China’s energy and economy transformation toward carbon neutrality[J]. Journal of Management World, 2022, 38(1): 35-66(in Chinese). [百度学术]
 - 
                                            [57]
                                            
ELSHURAFA A M, FARAG H M, HOBBS D A. Blind spots in energy transition policy: case studies from Germany and USA[J]. Energy Reports, 2019, 5: 20-28. [百度学术]
 - 
                                            [58]
                                            
KIM C. A review of the deployment programs, impact, and barriers of renewable energy policies in Korea[J]. Renewable and Sustainable Energy Reviews, 2021, 144: 110870. [百度学术]
 - 
                                            [59]
                                            
上海市人民政府. 上海市人民政府关于印发《上海市生态环境保护“十四五”规划》的通知[EB/OL].(2021-08-16) [2025-02-28]. https://www.shanghai.gov.cn/202120zfwj/20211022/ab9992ce686541509d9b09162eee 9b45.html. [百度学术]
 - 
                                            [60]
                                            
四川省发展和改革委员会,四川省能源局. 关于印发《四川省能源领域碳达峰实施方案》的通知[EB/OL]. (2023-01-15)[2025-02-28]. https://fgw.sc.gov.cn/sfgw/qtwj/2023/1/11/d3 35fd771b9e4174964aa63af3054aae.shtml. [百度学术]
 
基金项目
国家社会科学基金西部项目(“双碳”目标下我国城市群能源系统碳达峰预测及差异化减排路径研究,22XGL019);国家社会科学基金重大项目(能源革命驱动下的天然气产业高质量发展路径研究,22&ZD105);四川省哲学社会科学重点研究基地学术研究专项资助(新质生产力赋能四川天然气产业高质量发展的作用机理及政策建议,SC24E091);成都市哲学社会科学规划项目(面向深度脱碳的成都新型能源体系构建研究,2024BS072)。
The National Social Science Fund of China (Research on Carbon Peaking Prediction and Differentiated Emission Reduction Pathways for Energy Systems in China’s Urban Agglomerations Under the“Dual Carbon” Goals, 22XGL019); The National Social Science Fund of China (Research on High-quality Development Pathways for the Natural Gas Industry Driven by Energy Revolution, 22&ZD105);Special Research Funding Project of Sichuan Provincial Key Research Base for Philosophy and Social Sciences (The Mechanism and Policy Recommendations for New Quality Productive Forces to Empower High-quality Development of Sichuan’s Natural Gas Industry, SC24E091); Chengdu Philosophy and Social Sciences Planning Project (Research on the Construction of Chengdu’s New Energy System towards Deep Decarbonization, 2024BS072).
